BBL Laminate Flooring
General information
| EPD Owner | Jiangsu BBL Home Technology Co., Ltd. |
|---|---|
| Registration number | EPD-IES-0003002:001 |
| EPD type | EPD of multiple products based on worst-case results |
| Status | Valid |
| Initial version date | 2025-11-21 |
| Validity date | 2030-11-21 |
| Standards conformance | ISO 14025:2006, EN 15804:2012+A2:2019/AC:2021 |
| Geographical scope | North America, Europe, Asia |
| An EPD may be updated or depublished if conditions change. This is the latest version of the EPD. | |
Programme information
| Programme | The International EPD® System |
|---|---|
| Address | EPD International AB Box 210 60 SE-100 31 Stockholm Sweden |
| Website | www.environdec.com |
| support@environdec.com |
Product category rules
| CEN standard EN 15804 serves as the Core Product Category Rules (PCR) | |
| Product Category Rules (PCR) | 2019:14 Construction products (EN 15804+A2) (version 2.0.1) 2.0.1 |
|---|---|
| PCR review was conducted by | The Technical Committee of the International EPD System. See www.environdec.com for a list of members. Review chair: Rob Rouwette (chair), Noa Meron (co-chair). The review panel may be contacted via the Secretariat www.environdec.com/support. |
| Complementary Product Category Rules (c-PCR) | PCR 2019:14-c-PCR-006 Being updated - Wood and wood-based products for use in construction (EN 16485) (1.0.0) Version: 1.0.0 |
| c-PCR review was conducted by | The Technical Committee of the International EPD System |
Verification
| LCA accountability | wangchao@1mi1.cn, wangchao@1mi1.cn, Jiangsu BBL Home Technology Co., Ltd. |
|---|---|
| Independent third-party verification of the declaration and data, according to ISO 14025:2006, via | |
| Third-party verifier | Wenjun Du (CTI Certification Co.,Ltd) |
| Approved by | International EPD System |
| Procedure for follow-up of data during EPD validity involves third party verifier | |
| *EPD Process Certification involves an accredited certification body certifying and periodically auditing the EPD process and conducting external and independent verification of EPDs that are regularly published. More information can be found in the General Programme Instructions on www.envrondec.com. | |
Ownership and limitation on use of EPD
Limitations
EPDs within the same product category but published in different EPD programmes, may not be comparable. For two EPDs to be comparable, they shall be based on the same PCR (including the same first-digit version number) or be based on fully aligned PCRs or versions of PCRs; cover products with identical functions, technical performances and use (e.g. identical declared/functional units); have identical scope in terms of included life-cycle stages (unless the excluded life-cycle stage is demonstrated to be insignificant); apply identical impact assessment methods (including the same version of characterisation factors); and be valid at the time of comparison.
Ownership
The EPD Owner has the sole ownership, liability, and responsibility for the EPD.
Information about EPD Owner
| EPD Owner | Jiangsu BBL Home Technology Co., Ltd. |
|---|---|
| Contact person name | Jianhua LI |
| Contact person e-mail | lijianhua@bblfloor.cn |
| Organisation address | China Changzhou 213101 NO.10 Changhong East Rd, Henglin Town, Wujin District |
Description of the organisation of the EPD Owner
Established in 1991, Jiangsu BBL Home Technology Co., Ltd. (also known as BBL) is located in Changzhou, Jiangsu province, a professional manufacturer of Vinyl Flooring, Laminate Flooring as well as Engineered wood flooring. With more than 30 years of experience in construction materials, BBL enjoys a good reputation in the field of flooring products, and its products have been exported to more than 128 countries worldwide. BBL has been awarded certificates for compliance with the following standards: ➢ISO 9001:2015 -Quality Management System ➢ISO 14001:2015 -Environmental Management System ➢Floor Score-SCS Global Services ➢GREENGUARD Gold –UL
Organisation images
Organisation logo
Product information
| Product name | Laminate flooring |
|---|---|
| Product identification | This EPD has four thicknesses of BBL laminate flooring products in total: Classic (7mm), Classic (8mm), Plus (10mm), and Prime (12mm). The density of series product varies from 6.16 to 10.368 kg/m3. BBL laminate flooring follows standards GB/T 18102-2020 and GB/T 39600-2021. |
| Product description | Laminate flooring is also called impregnated paper laminated wooden flooring, which is a floor made by impregnating one or more layers of specialized paper (decorative paper) with thermosetting amino resin, laying it on the surface of artificial board substrates such as particleboard and high-density fiberboard (HDF), adding a balance layer on the back and a wear-resistant layer on the front, and then hot pressing. |
| Technical purpose of product | BBL laminate flooring features trend-leading designs with diverse patterns, exquisite textures, and clear layering. It offers enhanced durability and a longer service life, while being made from eco-friendly materials for safe indoor use. Additionally, it is designed for quick and easy installation, resulting in a smooth, aesthetically pleasing surface that is simple to maintain. |
| Manufacturing or service provision description | The manufacturing process of BBL laminate flooring product mainly includes pressing, coating, punch pressing, beveling, cutting and packaging, which involves raw materials, energy and emissions. |
| Material properties | Area density: 10.368 kg/m2
Thickness: 0.012 m Area density: 10.368 kg/m2 Thickness: 0.012 m |
| Manufacturing site | Jiangsu BBL Home Technology Co., Ltd. China Changzhou 213101 |
| UN CPC code | 3143. Particle board and similar board of wood or other ligneous materials |
| Geographical scope | North America, Europe, Asia |
| Geographical scope description | According to BBL, most of flooring product are consumed in North America, and some in the Asian-Pacific region and Europe. |
| Actual or technical lifespan | 30 year(s) |
Product images
Technical characteristics and performance
c-PCR-006: Wood and wood-based products for use in construction
| Product name | Density | Moisture content | Thickness (mm) | Width (mm) | Length (mm) |
|---|---|---|---|---|---|
| Classical | 880 kg/m3 | 6.4% | 7/8 | 196-239 | 1216-2200 |
| Plus | 870 kg/m3 | 6.4% | 10 | 196-239 | 1216-2200 |
| Prime | 864 kg/m3 | 6.4% | 12 | 196-239 | 1216-2200 |
Technical performance
| Product name | Thickness Swelling (%) | Decoration layer | Click | Bevel Treatment | Wear resistance | Underlayerment | Water resistance (HR) category | Impact resistant (mm) | Formaldehyde Emission (mg/m3) |
|---|---|---|---|---|---|---|---|---|---|
| Classical | 8.7 | Normal | VF-2GF | Pressed Bevel | AC3 | 1 mm EVA | 30 | 7.4 | 0.018 (<0.025) |
| Plus | 8.7 | Digital printing | VXF-5GXF | Pressed Bevel | AC4 | 2 mm EVA | 80 | 7.4 | 0.018 (<0.025) |
| Prime | 8.7 | Digital printing | V5G | Pressed Bevel | AC5 | 2 mm EVA | 500 | 7.4 | 0.018 (<0.025) |
Content declaration
| Content declaration of multiple products | According to the estimate by BBL, almost of the raw materials are sourced from East China, within 300km radius from the production site in Changzhou, except fibreboard. The type and ratio/weight of raw materials per product are listed in tables below. |
|---|---|
| Hazardous and toxic substances | The product contains substances from the SVHC candidate list in concentrations exceeding 0.1% of its weight. |
| Content name | Mass, kg | Post-consumer recycled material, mass-% of product | Biogenic material, mass-% of product | Biogenic material1, kg C/declared unit |
|---|---|---|---|---|
| Fibreboard basement | 9.96 | 0 | 47 | 4.92 |
| Paper | 0.24 | 0 | 1 | 0.12 |
| Resin | 0.17 | 0 | 0 | 0 |
| Total | 10.37 | 0 | 48 | 5.04 |
| Note 1 | 1 kg biogenic carbon is equivalent to 44/12 kg of CO2 | |||
| Material name | Mass, kg | Mass-% (versus the product) | Biogenic material1, kg C/declared unit |
|---|---|---|---|
| Carton box | 0.21 | 2 | 0.09 |
| PE film | 0.28 | 2.7 | 0 |
| Wrapping film | 0.01 | 0.1 | 0 |
| Corner guard | 0.02 | 0.19 | 0.01 |
| Cover plate | 0.03 | 0.29 | 0.01 |
| Packaging belt | 0.01 | 0.03 | 0 |
| Wood pallet | 0.15 | 1.45 | 0.07 |
| Total | 0.71 | 6.76 | 0.18 |
| Note 1 | 1 kg biogenic carbon is equivalent to 44/12 kg of CO2 | ||
| Hazardous/Toxic substances | EC No. | CAS No. | Mass per functional or declared unit % |
|---|---|---|---|
| Formaldehyde, oligomeric reaction products with aniline | 500-036-1 | 25214-70-4 | 0.47 |
| Melamine | 203-615-4 | 108-78-1 | 1.15 |
Worst-case product
| Product name | BBL laminate flooring (Prime 12mm) |
|---|
| Content name | Mass, kg | Post-consumer recycled material, mass-% of product | Biogenic material, mass-% of product | Biogenic material1, kg C/declared unit |
|---|---|---|---|---|
| Fireboard basement | 9.96 | 0 | 47 | 4.92 |
| Paper | 0.24 | 0 | 1 | 0.12 |
| Resin | 0.17 | 0 | 0 | 0 |
| Total | 10.37 | 0 | 48 | 5.04 |
| Note 1 | 1 kg biogenic carbon is equivalent to 44/12 kg of CO2 | |||
| Material name | Mass, kg | Mass-% (versus the product) | Biogenic material1, kg C/declared unit |
|---|---|---|---|
| Carton box | 0.21 | 2 | 0.09 |
| PE film | 0.28 | 2.7 | 0 |
| Wrapping film | 0.01 | 0.1 | 0 |
| Corner guard | 0.02 | 0.19 | 0.01 |
| Cover plate | 0.03 | 0.29 | 0.01 |
| Packaging belt | 0.01 | 0.03 | 0 |
| Wood pallet | 0.15 | 1.45 | 0.07 |
| Total | 0.71 | 6.76 | 0.18 |
| Note 1 | 1 kg biogenic carbon is equivalent to 44/12 kg of CO2 | ||
| Hazardous/Toxic substances | EC No. | CAS No. | Mass per functional or declared unit % |
|---|---|---|---|
| Formaldehyde, oligomeric reaction products with aniline | 500-036-1 | 25214-70-4 | 0.47 |
| Melamine | 203-615-4 | 108-78-1 | 1.15 |
LCA information
| EPD based on declared or functional unit | Declared unit |
|---|---|
| Declared unit and reference flow | Laminate flooring (Prime (12mm)) Area: 1 m2 |
| Conversion factor to mass | 10.368 |
| Are infrastructure or capital goods included in any upstream, core or downstream processes? | |
| Datasources used for this EPD | ecoinvent database (general) ecoinvent 3.11 database |
| LCA Software | SimaPro SimaPro 9.6 |
| Version of the EN 15804 reference package | EF Reference Package 3.1 |
| Characterisation methods | GWP 100, EN 15804, Version: EF3.1, April 2025. |
| Technology description including background system | The main component of BBL laminate flooring is high-density fiberboard. The manufacturing process of BBL laminate flooring product mainly includes pressing, coating, punch pressing, beveling, cutting and packaging. |
| Scrap (recycled material) inputs contribution level | Less than 10% of the GWP-GHG results in modules A1-A3 come from scrap inputs |
Data quality assessment
| Description of data quality assessment and reference years | The input and output data of BBL laminate flooring product are based on the BBL production inventory from January 2024 to December 2024. In this study, generic data for certain processes were sourced from the databases in SimaPro 10.2. The LCI data related to the geographical locations in which the processes occurred, e.g. electricity and transportation data from China, disposal in the USA and etc. The technology represented the average technology at the time of data collection. |
|---|
| Process name | Source type | Source | Reference year | Data category | Share of primary data, of GWP-GHG results for A1-A3 |
|---|---|---|---|---|---|
| Raw materials | Collected data | EPD Owner | 2024 | Primary data | 74.86% |
| Raw materials transportation | Collected data | EPD Owner | 2024 | Primary data | 15.49% |
| Manufacturing | Database | EPD Owner | 2024 | Secodenry data | 0% |
| Total share of primary data, of GWP-GHG results for A1-A3 | 90.35% | ||||
| The share of primary data is calculated based on GWP-GHG results. It is a simplified indicator for data quality that supports the use of more primary data to increase the representativeness of and comparability between EPDs. Note that the indicator does not capture all relevant aspects of data quality and is not comparable across product categories. | |||||
| Electricity used in the manufacturing process in A3 (A5 for services) | ||
|---|---|---|
| Type of electricity mix | Residual electricity mix on the market | |
| Energy sources | Hydro | 0.58% |
| Wind | 7.59% | |
| Solar | 0% | |
| Biomass | 0% | |
| Geothermal | 0% | |
| Waste | 0% | |
| Nuclear | 9.16% | |
| Natural gas | 12.43% | |
| Coal | 70.05% | |
| Oil | 0.19% | |
| Peat | 0% | |
| Other | 0% | |
| GWP-GHG intensity (kg CO2 eq./kWh) | 0.76 kg CO2 eq./kWh | |
| Method used to calculate residual electricity mix | According to BBL, no solar panel electricity is used in 2024, and no GO is purchased as well. |
|---|
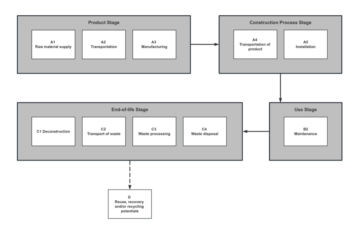
System boundary
| Description of the system boundary | c) Cradle to grave and module D (A + B + C + D). |
|---|---|
| Excluded modules | No, there is no excluded module, or there are no excluded modules |
Declared modules
| Product stage | Construction process stage | Use stage | End of life stage | Beyond product life cycle | |||||||||||||||||||||||||||||||||||||||||||||||||||||||||||||||||||||||||||||||||||||||||||||||||||||||||||||||||||||||||||||||||||||||||||||||||||||||||||||||||||||||||||||||||||||||||||||||||||||||||||||||||||||||||||||||||||||||||||||||||||||||||||||||||||||||||||||||||||||||||||||||||||||||||||||||||||||||||||||||||||||||||||||||||||||||||||||||||||||||||||||||||||||||||||||||||||||||||||||||||||||||||||||||||||||||||||||||||||||||||||||||||||||||||||||||||||||||||||||||||||||||||||||||||||||||||||||||||||||||||||||||||||||||||||||||||||||||||||||||||||||||||||||||||||||||||||||||||||||||||||||||||||||||||||||||||||||||||||||||||||||||||||||||||||||||||||||||||||||||||||||||||||||||||||||||||||||||||||||||||||||||||||||||||||||||||||||||||||||||||||||||||||||||||||||||||||||||||||||||||||||||||||||||||||||||||||||||||||||||||||||||||||||||||||||||||||||||||||||||||||||||||||||||||||||||||||||||||||||||||||||||||||||||||||||||||||||||||||||||||||||||||||||||||||||||||||||||||||
|---|---|---|---|---|---|---|---|---|---|---|---|---|---|---|---|---|---|---|---|---|---|---|---|---|---|---|---|---|---|---|---|---|---|---|---|---|---|---|---|---|---|---|---|---|---|---|---|---|---|---|---|---|---|---|---|---|---|---|---|---|---|---|---|---|---|---|---|---|---|---|---|---|---|---|---|---|---|---|---|---|---|---|---|---|---|---|---|---|---|---|---|---|---|---|---|---|---|---|---|---|---|---|---|---|---|---|---|---|---|---|---|---|---|---|---|---|---|---|---|---|---|---|---|---|---|---|---|---|---|---|---|---|---|---|---|---|---|---|---|---|---|---|---|---|---|---|---|---|---|---|---|---|---|---|---|---|---|---|---|---|---|---|---|---|---|---|---|---|---|---|---|---|---|---|---|---|---|---|---|---|---|---|---|---|---|---|---|---|---|---|---|---|---|---|---|---|---|---|---|---|---|---|---|---|---|---|---|---|---|---|---|---|---|---|---|---|---|---|---|---|---|---|---|---|---|---|---|---|---|---|---|---|---|---|---|---|---|---|---|---|---|---|---|---|---|---|---|---|---|---|---|---|---|---|---|---|---|---|---|---|---|---|---|---|---|---|---|---|---|---|---|---|---|---|---|---|---|---|---|---|---|---|---|---|---|---|---|---|---|---|---|---|---|---|---|---|---|---|---|---|---|---|---|---|---|---|---|---|---|---|---|---|---|---|---|---|---|---|---|---|---|---|---|---|---|---|---|---|---|---|---|---|---|---|---|---|---|---|---|---|---|---|---|---|---|---|---|---|---|---|---|---|---|---|---|---|---|---|---|---|---|---|---|---|---|---|---|---|---|---|---|---|---|---|---|---|---|---|---|---|---|---|---|---|---|---|---|---|---|---|---|---|---|---|---|---|---|---|---|---|---|---|---|---|---|---|---|---|---|---|---|---|---|---|---|---|---|---|---|---|---|---|---|---|---|---|---|---|---|---|---|---|---|---|---|---|---|---|---|---|---|---|---|---|---|---|---|---|---|---|---|---|---|---|---|---|---|---|---|---|---|---|---|---|---|---|---|---|---|---|---|---|---|---|---|---|---|---|---|---|---|---|---|---|---|---|---|---|---|---|---|---|---|---|---|---|---|---|---|---|---|---|---|---|---|---|---|---|---|---|---|---|---|---|---|---|---|---|---|---|---|---|---|---|---|---|---|---|---|---|---|---|---|---|---|---|---|---|---|---|---|---|---|---|---|---|---|---|---|---|---|---|---|---|---|---|---|---|---|---|---|---|---|---|---|---|---|---|---|---|---|---|---|---|---|---|---|---|---|---|---|---|---|---|---|---|---|---|---|---|---|---|---|---|---|---|---|---|---|---|---|---|---|---|---|---|---|---|---|---|---|---|---|---|---|---|---|---|---|---|---|---|---|---|---|---|---|---|---|---|---|---|---|---|---|---|---|---|---|---|---|---|---|---|---|---|---|---|---|---|---|---|---|---|---|---|---|---|---|---|---|---|---|---|---|---|---|---|---|---|---|---|---|---|---|---|---|---|---|---|---|---|---|---|---|---|---|---|---|---|---|---|---|---|---|---|---|---|---|---|---|---|---|---|---|---|---|---|---|---|---|---|---|---|---|---|---|---|---|---|---|---|---|---|---|---|---|---|---|---|---|---|---|---|---|---|---|---|---|---|---|---|---|---|---|---|---|---|---|---|---|---|---|---|---|---|---|---|---|---|---|---|---|---|---|---|---|---|---|---|---|---|---|---|---|---|---|---|---|---|---|---|---|---|---|---|---|---|---|---|---|---|---|---|---|---|---|---|---|---|---|---|---|---|---|---|---|---|---|---|---|---|---|---|---|---|---|---|---|---|---|---|---|---|---|---|---|---|---|---|---|---|---|---|---|---|---|---|---|---|---|---|---|---|---|---|---|---|---|---|---|---|---|---|---|---|---|---|---|---|---|---|---|---|---|---|---|---|---|---|---|---|---|---|---|---|---|---|---|---|---|---|---|---|---|---|---|---|---|---|---|---|---|---|---|---|---|---|---|---|---|---|---|---|---|---|---|---|---|---|---|---|---|---|---|---|---|---|---|---|---|---|---|---|---|---|---|---|---|---|---|---|---|---|---|---|---|---|---|---|---|---|---|---|---|---|---|---|---|---|---|---|---|---|---|---|---|---|---|---|---|---|---|---|---|---|---|---|---|---|---|---|---|---|---|---|---|---|---|---|---|---|---|---|---|---|---|---|---|---|---|---|---|---|---|---|---|---|---|
| Raw material supply | Transport | Manufacturing | Transport to site | Construction installation | Use | Maintenance | Repair | Replacement | Refurbishment | Operational energy use | Operational water use | De-construction demolition | Transport | Waste processing | Disposal | Reuse-Recovery-Recycling-potential | |||||||||||||||||||||||||||||||||||||||||||||||||||||||||||||||||||||||||||||||||||||||||||||||||||||||||||||||||||||||||||||||||||||||||||||||||||||||||||||||||||||||||||||||||||||||||||||||||||||||||||||||||||||||||||||||||||||||||||||||||||||||||||||||||||||||||||||||||||||||||||||||||||||||||||||||||||||||||||||||||||||||||||||||||||||||||||||||||||||||||||||||||||||||||||||||||||||||||||||||||||||||||||||||||||||||||||||||||||||||||||||||||||||||||||||||||||||||||||||||||||||||||||||||||||||||||||||||||||||||||||||||||||||||||||||||||||||||||||||||||||||||||||||||||||||||||||||||||||||||||||||||||||||||||||||||||||||||||||||||||||||||||||||||||||||||||||||||||||||||||||||||||||||||||||||||||||||||||||||||||||||||||||||||||||||||||||||||||||||||||||||||||||||||||||||||||||||||||||||||||||||||||||||||||||||||||||||||||||||||||||||||||||||||||||||||||||||||||||||||||||||||||||||||||||||||||||||||||||||||||||||||||||||||||||||||||||||||||||||||||||||||||||||||||||||||
| Module | A1 | A2 | A3 | A4 | A5 | B1 | B2 | B3 | B4 | B5 | B6 | B7 | C1 | C2 | C3 | C4 | D | ||||||||||||||||||||||||||||||||||||||||||||||||||||||||||||||||||||||||||||||||||||||||||||||||||||||||||||||||||||||||||||||||||||||||||||||||||||||||||||||||||||||||||||||||||||||||||||||||||||||||||||||||||||||||||||||||||||||||||||||||||||||||||||||||||||||||||||||||||||||||||||||||||||||||||||||||||||||||||||||||||||||||||||||||||||||||||||||||||||||||||||||||||||||||||||||||||||||||||||||||||||||||||||||||||||||||||||||||||||||||||||||||||||||||||||||||||||||||||||||||||||||||||||||||||||||||||||||||||||||||||||||||||||||||||||||||||||||||||||||||||||||||||||||||||||||||||||||||||||||||||||||||||||||||||||||||||||||||||||||||||||||||||||||||||||||||||||||||||||||||||||||||||||||||||||||||||||||||||||||||||||||||||||||||||||||||||||||||||||||||||||||||||||||||||||||||||||||||||||||||||||||||||||||||||||||||||||||||||||||||||||||||||||||||||||||||||||||||||||||||||||||||||||||||||||||||||||||||||||||||||||||||||||||||||||||||||||||||||||||||||||||||||||||||||||||
| Modules declared | X | X | X | X | X | X | X | X | X | X | X | X | X | X | X | X | X | ||||||||||||||||||||||||||||||||||||||||||||||||||||||||||||||||||||||||||||||||||||||||||||||||||||||||||||||||||||||||||||||||||||||||||||||||||||||||||||||||||||||||||||||||||||||||||||||||||||||||||||||||||||||||||||||||||||||||||||||||||||||||||||||||||||||||||||||||||||||||||||||||||||||||||||||||||||||||||||||||||||||||||||||||||||||||||||||||||||||||||||||||||||||||||||||||||||||||||||||||||||||||||||||||||||||||||||||||||||||||||||||||||||||||||||||||||||||||||||||||||||||||||||||||||||||||||||||||||||||||||||||||||||||||||||||||||||||||||||||||||||||||||||||||||||||||||||||||||||||||||||||||||||||||||||||||||||||||||||||||||||||||||||||||||||||||||||||||||||||||||||||||||||||||||||||||||||||||||||||||||||||||||||||||||||||||||||||||||||||||||||||||||||||||||||||||||||||||||||||||||||||||||||||||||||||||||||||||||||||||||||||||||||||||||||||||||||||||||||||||||||||||||||||||||||||||||||||||||||||||||||||||||||||||||||||||||||||||||||||||||||||||||||||||||||||
| Geography | China | China | China | China | Global | Global | Global | Global | Global | Global | Global | Global | Global | Global | Global | Global | Global | ||||||||||||||||||||||||||||||||||||||||||||||||||||||||||||||||||||||||||||||||||||||||||||||||||||||||||||||||||||||||||||||||||||||||||||||||||||||||||||||||||||||||||||||||||||||||||||||||||||||||||||||||||||||||||||||||||||||||||||||||||||||||||||||||||||||||||||||||||||||||||||||||||||||||||||||||||||||||||||||||||||||||||||||||||||||||||||||||||||||||||||||||||||||||||||||||||||||||||||||||||||||||||||||||||||||||||||||||||||||||||||||||||||||||||||||||||||||||||||||||||||||||||||||||||||||||||||||||||||||||||||||||||||||||||||||||||||||||||||||||||||||||||||||||||||||||||||||||||||||||||||||||||||||||||||||||||||||||||||||||||||||||||||||||||||||||||||||||||||||||||||||||||||||||||||||||||||||||||||||||||||||||||||||||||||||||||||||||||||||||||||||||||||||||||||||||||||||||||||||||||||||||||||||||||||||||||||||||||||||||||||||||||||||||||||||||||||||||||||||||||||||||||||||||||||||||||||||||||||||||||||||||||||||||||||||||||||||||||||||||||||||||||||||||||||||
| Share of specific data | 90.35% | - | - | - | - | - | - | - | - | - | - | - | - | - | - | ||||||||||||||||||||||||||||||||||||||||||||||||||||||||||||||||||||||||||||||||||||||||||||||||||||||||||||||||||||||||||||||||||||||||||||||||||||||||||||||||||||||||||||||||||||||||||||||||||||||||||||||||||||||||||||||||||||||||||||||||||||||||||||||||||||||||||||||||||||||||||||||||||||||||||||||||||||||||||||||||||||||||||||||||||||||||||||||||||||||||||||||||||||||||||||||||||||||||||||||||||||||||||||||||||||||||||||||||||||||||||||||||||||||||||||||||||||||||||||||||||||||||||||||||||||||||||||||||||||||||||||||||||||||||||||||||||||||||||||||||||||||||||||||||||||||||||||||||||||||||||||||||||||||||||||||||||||||||||||||||||||||||||||||||||||||||||||||||||||||||||||||||||||||||||||||||||||||||||||||||||||||||||||||||||||||||||||||||||||||||||||||||||||||||||||||||||||||||||||||||||||||||||||||||||||||||||||||||||||||||||||||||||||||||||||||||||||||||||||||||||||||||||||||||||||||||||||||||||||||||||||||||||||||||||||||||||||||||||||||||||||||||||||||||||||||||
| Variation - products | 26.53% | - | - | - | - | - | - | - | - | - | - | - | - | - | - | ||||||||||||||||||||||||||||||||||||||||||||||||||||||||||||||||||||||||||||||||||||||||||||||||||||||||||||||||||||||||||||||||||||||||||||||||||||||||||||||||||||||||||||||||||||||||||||||||||||||||||||||||||||||||||||||||||||||||||||||||||||||||||||||||||||||||||||||||||||||||||||||||||||||||||||||||||||||||||||||||||||||||||||||||||||||||||||||||||||||||||||||||||||||||||||||||||||||||||||||||||||||||||||||||||||||||||||||||||||||||||||||||||||||||||||||||||||||||||||||||||||||||||||||||||||||||||||||||||||||||||||||||||||||||||||||||||||||||||||||||||||||||||||||||||||||||||||||||||||||||||||||||||||||||||||||||||||||||||||||||||||||||||||||||||||||||||||||||||||||||||||||||||||||||||||||||||||||||||||||||||||||||||||||||||||||||||||||||||||||||||||||||||||||||||||||||||||||||||||||||||||||||||||||||||||||||||||||||||||||||||||||||||||||||||||||||||||||||||||||||||||||||||||||||||||||||||||||||||||||||||||||||||||||||||||||||||||||||||||||||||||||||||||||||||||||||
| Variation - sites | 0% | - | - | - | - | - | - | - | - | - | - | - | - | - | - | ||||||||||||||||||||||||||||||||||||||||||||||||||||||||||||||||||||||||||||||||||||||||||||||||||||||||||||||||||||||||||||||||||||||||||||||||||||||||||||||||||||||||||||||||||||||||||||||||||||||||||||||||||||||||||||||||||||||||||||||||||||||||||||||||||||||||||||||||||||||||||||||||||||||||||||||||||||||||||||||||||||||||||||||||||||||||||||||||||||||||||||||||||||||||||||||||||||||||||||||||||||||||||||||||||||||||||||||||||||||||||||||||||||||||||||||||||||||||||||||||||||||||||||||||||||||||||||||||||||||||||||||||||||||||||||||||||||||||||||||||||||||||||||||||||||||||||||||||||||||||||||||||||||||||||||||||||||||||||||||||||||||||||||||||||||||||||||||||||||||||||||||||||||||||||||||||||||||||||||||||||||||||||||||||||||||||||||||||||||||||||||||||||||||||||||||||||||||||||||||||||||||||||||||||||||||||||||||||||||||||||||||||||||||||||||||||||||||||||||||||||||||||||||||||||||||||||||||||||||||||||||||||||||||||||||||||||||||||||||||||||||||||||||||||||||||||
| Disclaimer | The share of specific/primary data and both variations (products and sites) refer to GWP-GHG results only. | ||||||||||||||||||||||||||||||||||||||||||||||||||||||||||||||||||||||||||||||||||||||||||||||||||||||||||||||||||||||||||||||||||||||||||||||||||||||||||||||||||||||||||||||||||||||||||||||||||||||||||||||||||||||||||||||||||||||||||||||||||||||||||||||||||||||||||||||||||||||||||||||||||||||||||||||||||||||||||||||||||||||||||||||||||||||||||||||||||||||||||||||||||||||||||||||||||||||||||||||||||||||||||||||||||||||||||||||||||||||||||||||||||||||||||||||||||||||||||||||||||||||||||||||||||||||||||||||||||||||||||||||||||||||||||||||||||||||||||||||||||||||||||||||||||||||||||||||||||||||||||||||||||||||||||||||||||||||||||||||||||||||||||||||||||||||||||||||||||||||||||||||||||||||||||||||||||||||||||||||||||||||||||||||||||||||||||||||||||||||||||||||||||||||||||||||||||||||||||||||||||||||||||||||||||||||||||||||||||||||||||||||||||||||||||||||||||||||||||||||||||||||||||||||||||||||||||||||||||||||||||||||||||||||||||||||||||||||||||||||||||||||||||||||||||||||||||||||||||||||
Process flow diagram(s) related images
Default scenario
| Name of the default scenario | Mixed end-of-life scenario |
|---|---|
| Description of the default scenario | Default scenario is a mix of end-of-life |
Module A4: Transport to the building site
| Explanatory name of the default scenario in module A4 | Delivery scenario |
|---|---|
| Brief description of the default scenario in module A4 | Oceanic and road transportation distance for product delivery is estimated. |
| Description of the default scenario in module A4 | According to BBL, most of flooring product are consumed in North America, and some in the Asian-Pacific region. Oceanic and road transportation distance for product delivery is estimated with reference from external resources. |
| Module A4 information | Value | Unit |
|---|---|---|
Distance | 280 | km |
Capacity utilization (including empty returns) | 50 | % |
Bulk density of transported products | 864 | kg/m3 |
Volume capacity utilization factor (factor: =1 or <1 or ≥1 for compressed or nested packaged products) | 0.4 | N/A |
| Fuel type(Road) | Diesel | N/A |
| Liters of fuel(Road) | 31.11 | litre(s) |
| Distance(ocean) | 18472 | km |
| Capacity Utilization(Ocean) | 100 | % |
| Fuel type(Ocean) | Heavy oil | |
| Liters of fuel(Ocean) | 11970.59 | litre(s) |
Module A5: Installation in the building
| Explanatory name of the default scenario in module A5 | Installation scenario |
|---|---|
| Brief description of the default scenario in module A5 | Tool of installation and the disposal of packaging materials are assumed. |
| Description of the default scenario in module A5 | The installation of BBL laminate flooring product is a relatively simple task, there is no tools which is necessary for installation. However, the disposal of packaging materials is included in the installation stage. According to BBL, the target market of flooring products including North America and the Asian-Pacific region. The disposal of packaging materials will adopt a rough country and region weighted average disposal mode following literature review. |
| Module A5 information | Value | Unit |
|---|---|---|
| Water use | 0 | m3 |
| Electricity consumption | 0 | kWh |
| Other materials | 0 | kg |
| Mass of packaging waste specified by type(Paper) | 0.26 | kg |
| Mass of packaging waste specified by type(Wood) | 0.15 | kg |
| Mass of packaging waste specified by type(Plastic) | 0.29 | kg |
| Biogenic carbon contained in packaging | 0.7018 | kg CO2 eq. |
| Waste packaging material transport distance from building site to MSW treatment site | 100 | km |
Module B1: Use
| Explanatory name of the default scenario in module B1 | No |
|---|---|
| Brief description of the default scenario in module B1 | No |
| Description of the default scenario in module B1 | No |
Module B2: Maintenance
| Explanatory name of the default scenario in module B2 | Maintenance |
|---|---|
| Brief description of the default scenario in module B2 | routine vacuuming, cleaning and surface conditioning |
| Description of the default scenario in module B2 | Very little effort is required in order to use BBL’s laminate flooring products, hence in the usage stage the focus is put on maintaining the floor tile in terms of protecting its integrity and functionality. In normal condition, routine vacuuming, cleaning and surface conditioning is required. The energy and detergent consumption data are based on estimation from BBL. |
| Module B2 information | Value | Unit |
|---|---|---|
Maintenance process | Vacuuming and mopping | |
Maintenance cycle | Vacuuming: 52 Mopping: 52 | per year |
| Ancillary materials specified by type (e.g. cleaning agent) | Detergent: 0.052 | per year |
Module B3: Repair
| Explanatory name of the default scenario in module B3 | No |
|---|---|
| Brief description of the default scenario in module B3 | No |
| Description of the default scenario in module B3 | No |
Module B4: Replacement
| Explanatory name of the default scenario in module B4 | No |
|---|---|
| Brief description of the default scenario in module B4 | No |
| Description of the default scenario in module B4 | No |
Module B5: Refurbishment
| Explanatory name of the default scenario in module B5 | No |
|---|---|
| Brief description of the default scenario in module B5 | No |
| Description of the default scenario in module B5 | No |
Module B6: Operational energy use
| Explanatory name of the default scenario in module B6 | No |
|---|---|
| Brief description of the default scenario in module B6 | No |
| Description of the default scenario in module B6 | No |
Module B7: Operational water use
| Explanatory name of the default scenario in module B7 | No |
|---|---|
| Brief description of the default scenario in module B7 | No |
| Description of the default scenario in module B7 | No |
Module C: End-of-life
| Explanatory name of the default scenario in module C | End-of-life scenario |
|---|---|
| Brief description of the default scenario in module C | Road transportation of waste, the ratio of disposal is assumed. |
| Description of the default scenario in module C | It is assumed that 75% of the wastes used as raw material for incineration plants due to their high calorific value and 25% of the wastes send to the landfill site. For the waste scenario, 100km of road transportation (C2) from home to waste treatment site is assumed. According to BBL, the laminate flooring tile can be manually removed from the floor, hence input and output is omitted in deconstruction (C1), and waste processing (C3) stage of the tile life cycle. |
| Module C information | Value | Unit |
|---|---|---|
| Collected with mixed construction waste | 10.368 | kg |
| Recovery (energy recovery) | 7.776 | kg |
| Disposal (product or material for final deposition-landfill) | 2.592 | kg |
| Waste transportation (products or materials not to be incinerated) | 80 | km |
| Waste transportation (products or materials to be incinerated) | 130 | km |
| Loading and unloading at sorting facility | 0.0187 | kWh |
| Mechanical sorting | 0.0228 | kWh |
| Treatment of materials | 0.0083 | kWh |
| Compacting of inert construction waste for landfills | 0.0041 | kWh |
Reference service life
| Description of the default scenario in reference service life | BBL laminate flooring product will be mainly used for residential purpose with the RSL for 30 years. |
|---|
| Reference service life information | Value | Unit |
|---|---|---|
Reference service life | 30 | year(s) |
Module D: Beyond product life cycle
| Explanatory name of the default scenario in module D | Benefits and loads |
|---|---|
| Brief description of the default scenario in module D | Benefits and loads beyond the system boundary |
| Description of the default scenario in module D | For benefits and loads beyond, a calorific value of 18 MJ per kg of flooring products was assumed to calculate the amount of avoided electricity production from heat according to literature review. In this stage, the production efficiency of the plant which electricity generation from incineration is assumed as 20%. |
| Module D information | Value | Unit |
|---|---|---|
| production efficiency of the plant which electricity generation from incineration | 20 | % |
Additional scenario 1
| Name of the additional scenario | 100% recycling end-of-life scenario |
|---|---|
| Description of the additional scenario | 100% recycling end-of-life scenario |
Module A4: Transport to the building site
| Description of the additional scenario in module A4 | Same to default scenario |
|---|
Module A5: Installation in the building
| Description of the additional scenario in module A5 | Same to default scenario |
|---|
Module B1: Use
| Description of the additional scenario in module B1 | Same to default scenario |
|---|
Module B2: Maintenance
| Description of the additional scenario in module B2 | Same to default scenario |
|---|
Module B3: Repair
| Description of the additional scenario in module B3 | Same to default scenario |
|---|
Module B4: Replacement
| Description of the additional scenario in module B4 | Same to default scenario |
|---|
Module B5: Refurbishment
| Description of the additional scenario in module B5 | Same to default scenario |
|---|
Module B6: Operational energy use
| Description of the additional scenario in module B6 | Same to default scenario |
|---|
Module B7: Operational water use
| Description of the additional scenario in module B7 | Same to default scenario |
|---|
Module C: End-of-life
| Description of the additional scenario in module C | It is assumed that 100% of the wastes are recycled. For the waste scenario, 100km of road transportation (C2) from home to waste treatment site is assumed. According to BBL, the laminate flooring tile can be manually removed from the floor, hence input and output is omitted in deconstruction (C1), and waste processing (C3) stage of the tile life cycle. |
|---|
| Module C information | Value | Unit |
|---|---|---|
| Collected with mixed construction waste | 10.368 | kg |
| Recycling | 10.368 | kg |
| Waste transportation | 80 | km |
| Loading and unloading at sorting facility | 0.0187 | kWh |
| Mechanical sorting | 0.0228 | kWh |
| Treatment of materials | 0.0083 | kWh |
Reference service life
| Description of the additional scenario in reference service life | Same to default scenario |
|---|
Module D: Beyond product life cycle
| Description of the additional scenario in module D | Because it is assumed that 100% of the wastes are recycled, the module D is 100% recycled material. |
|---|
| Module D information | Value | Unit |
|---|---|---|
| recycled material | 10.368 | kg |
Additional scenario 2
| Name of the additional scenario | 100% incineration end-of-life scenario |
|---|---|
| Description of the additional scenario | 100% incineration end-of-life scenario |
Module A4: Transport to the building site
| Description of the additional scenario in module A4 | Same to default scenario |
|---|
Module A5: Installation in the building
| Description of the additional scenario in module A5 | Same to default scenario |
|---|
Module B1: Use
| Description of the additional scenario in module B1 | Same to default scenario |
|---|
Module B2: Maintenance
| Description of the additional scenario in module B2 | Same to default scenario |
|---|
Module B3: Repair
| Description of the additional scenario in module B3 | Same to default scenario |
|---|
Module B4: Replacement
| Description of the additional scenario in module B4 | Same to default scenario |
|---|
Module B5: Refurbishment
| Description of the additional scenario in module B5 | Same to default scenario |
|---|
Module B6: Operational energy use
| Description of the additional scenario in module B6 | Same to default scenario |
|---|
Module B7: Operational water use
| Description of the additional scenario in module B7 | Same to default scenario |
|---|
Module C: End-of-life
| Description of the additional scenario in module C | It is assumed that 100% of the wastes are incinerated. For the waste scenario, 100km of road transportation (C2) from home to waste treatment site is assumed. According to BBL, the laminate flooring tile can be manually removed from the floor, hence input and output is omitted in deconstruction (C1), and waste processing (C3) stage of the tile life cycle. |
|---|
| Module C information | Value | Unit |
|---|---|---|
| Collected with mixed construction waste | 10.368 | kg |
| Recovery (energy recovery) | 10.368 | kg |
| Waste transportation | 130 | km |
| Loading and unloading at sorting facility | 0.0187 | kWh |
| Mechanical sorting | 0.0228 | kWh |
| Treatment of materials | 0.0083 | kWh |
Reference service life
| Description of the additional scenario in reference service life | Same to default scenario |
|---|
Module D: Beyond product life cycle
| Description of the additional scenario in module D | For benefits and loads beyond, a calorific value of 18 MJ per kg of flooring products was assumed to calculate the amount of avoided electricity production from heat according to literature review. In this stage, the production efficiency of the plant which electricity generation from incineration is assumed as 20%. |
|---|
| Module D information | Value | Unit |
|---|---|---|
| Production efficiency of the plant which electricity generation from incineration | 20 | % |
Additional scenario 3
| Name of the additional scenario | 100% landfill end-of-life scenario |
|---|---|
| Description of the additional scenario | 100% landfill end-of-life scenario |
Module A4: Transport to the building site
| Description of the additional scenario in module A4 | Same to default scenario |
|---|
Module A5: Installation in the building
| Description of the additional scenario in module A5 | Same to default scenario |
|---|
Module B1: Use
| Description of the additional scenario in module B1 | Same to default scenario |
|---|
Module B2: Maintenance
| Description of the additional scenario in module B2 | Same to default scenario |
|---|
Module B3: Repair
| Description of the additional scenario in module B3 | Same to default scenario |
|---|
Module B4: Replacement
| Description of the additional scenario in module B4 | Same to default scenario |
|---|
Module B5: Refurbishment
| Description of the additional scenario in module B5 | Same to default scenario |
|---|
Module B6: Operational energy use
| Description of the additional scenario in module B6 | Same to default scenario |
|---|
Module B7: Operational water use
| Description of the additional scenario in module B7 | Same to default scenario |
|---|
Module C: End-of-life
| Description of the additional scenario in module C | It is assumed that 100% of the wastes send to the landfill site. For the waste scenario, 100km of road transportation (C2) from home to waste treatment site is assumed. According to BBL, the laminate flooring tile can be manually removed from the floor, hence input and output is omitted in deconstruction (C1), and waste processing (C3) stage of the tile life cycle. |
|---|
| Module C information | Value | Unit |
|---|---|---|
| Collected with mixed construction waste | 10.36 | kg |
| Disposal (landfill) | 10.36 | kg |
| Waste transportation | 80 | km |
| Loading and unloading at sorting facility | 0.0187 | kWh |
| Mechanical sorting | 0.0228 | kWh |
| Treatment of materials | 0.0083 | kWh |
| Compacting of inert construction waste for landfills | 0.0041 | kWh |
Reference service life
| Description of the additional scenario in reference service life | Same to default scenario |
|---|
Module D: Beyond product life cycle
| Description of the additional scenario in module D | Because the waste product is 100% landfill, the module D is zero. |
|---|
Environmental performance
Mandatory environmental performance indicators according to EN 15804
| Impact category | Indicator | Unit | A1-A3 | A4 | A5 | B1 | B2 | B3 | B4 | B5 | B6 | B7 | C1 | C2 | C3 | C4 | D | Variation2 |
|---|---|---|---|---|---|---|---|---|---|---|---|---|---|---|---|---|---|---|
| Climate change - total | GWP-total | kg CO2 eq. | -7.52E+0 | 2.54E+0 | 8.62E-1 | 0.00E+0 | 4.89E+0 | 0.00E+0 | 0.00E+0 | 0.00E+0 | 0.00E+0 | 0.00E+0 | 0.00E+0 | 4.52E-1 | 3.32E-1 | 1.99E+1 | -5.37E+0 | 26.40% |
| Climate change - fossil | GWP-fossil | kg CO2 eq. | 1.26E+1 | 2.54E+0 | 6.56E-2 | 0.00E+0 | 2.68E+0 | 0.00E+0 | 0.00E+0 | 0.00E+0 | 0.00E+0 | 0.00E+0 | 0.00E+0 | 4.51E-1 | 3.31E-1 | 2.61E-1 | -5.35E+0 | 29.71% |
| Climate change - biogenic | GWP-biogenic | kg CO2 eq. | -2.01E+1 | 4.33E-4 | 7.96E-1 | 0.00E+0 | 1.39E-2 | 0.00E+0 | 0.00E+0 | 0.00E+0 | 0.00E+0 | 0.00E+0 | 0.00E+0 | 1.03E-4 | 8.72E-5 | 1.96E+1 | -8.80E-3 | 0.07% |
| Climate change - land use and land-use change | GWP-luluc | kg CO2 eq. | 2.91E-2 | 1.32E-3 | 8.57E-6 | 0.00E+0 | 2.20E+0 | 0.00E+0 | 0.00E+0 | 0.00E+0 | 0.00E+0 | 0.00E+0 | 0.00E+0 | 2.05E-4 | 8.26E-5 | 7.96E-5 | -1.14E-2 | 0.50% |
| Ozone depletion | ODP | kg CFC-11 eq. | 1.52E-7 | 3.56E-8 | 2.61E-10 | 0.00E+0 | 4.78E-8 | 0.00E+0 | 0.00E+0 | 0.00E+0 | 0.00E+0 | 0.00E+0 | 0.00E+0 | 6.15E-9 | 1.99E-8 | 8.75E-9 | -3.91E-8 | 22.87% |
| Acidification | AP | mol H+ eq. | 8.35E-2 | 6.00E-2 | 9.46E-5 | 0.00E+0 | 2.74E-2 | 0.00E+0 | 0.00E+0 | 0.00E+0 | 0.00E+0 | 0.00E+0 | 0.00E+0 | 1.91E-3 | 1.32E-3 | 1.91E-3 | -2.84E-2 | 31.78% |
| Eutrophication aquatic freshwater | EP-freshwater | kg P eq. | 3.91E-3 | 1.33E-4 | 2.00E-6 | 0.00E+0 | 1.19E-3 | 0.00E+0 | 0.00E+0 | 0.00E+0 | 0.00E+0 | 0.00E+0 | 0.00E+0 | 4.93E-5 | 1.67E-5 | 8.29E-5 | -2.71E-3 | 26.11% |
| Eutrophication aquatic marine | EP-marine | kg N eq. | 2.59E-2 | 1.52E-2 | 3.17E-4 | 0.00E+0 | 2.23E-2 | 0.00E+0 | 0.00E+0 | 0.00E+0 | 0.00E+0 | 0.00E+0 | 0.00E+0 | 6.82E-4 | 1.84E-4 | 1.65E-3 | -5.46E-3 | 25.65% |
| Eutrophication terrestrial | EP-terrestrial | mol N eq. | 2.83E-1 | 1.69E-1 | 3.52E-4 | 0.00E+0 | 8.86E-2 | 0.00E+0 | 0.00E+0 | 0.00E+0 | 0.00E+0 | 0.00E+0 | 0.00E+0 | 7.43E-3 | 1.95E-3 | 7.90E-3 | -5.50E-2 | 32.77% |
| Photochemical ozone formation | POCP | kg NMVOC eq. | 8.90E-2 | 4.65E-2 | 1.54E-4 | 0.00E+0 | 1.42E-2 | 0.00E+0 | 0.00E+0 | 0.00E+0 | 0.00E+0 | 0.00E+0 | 0.00E+0 | 2.59E-3 | 2.88E-3 | 2.92E-3 | -1.63E-2 | 33.84% |
| Depletion of abiotic resources - minerals and metals | ADP-minerals&metals1 | kg Sb eq. | 5.83E-5 | 3.88E-6 | 5.30E-8 | 0.00E+0 | 2.85E-5 | 0.00E+0 | 0.00E+0 | 0.00E+0 | 0.00E+0 | 0.00E+0 | 0.00E+0 | 1.49E-6 | 2.03E-7 | 3.40E-7 | -3.26E-5 | 19.17% |
| Depletion of abiotic resources - fossil fuels | ADP-fossil1 | MJ, net calorific value | 1.87E+2 | 3.21E+1 | 2.54E-1 | 0.00E+0 | 3.08E+1 | 0.00E+0 | 0.00E+0 | 0.00E+0 | 0.00E+0 | 0.00E+0 | 0.00E+0 | 6.29E+0 | 2.10E+1 | 8.71E+0 | -7.20E+1 | 27.00% |
| Water use | WDP1 | m3 world eq. deprived | 1.01E+1 | 9.20E-2 | 2.81E-2 | 0.00E+0 | 4.62E+0 | 0.00E+0 | 0.00E+0 | 0.00E+0 | 0.00E+0 | 0.00E+0 | 0.00E+0 | 2.91E-2 | 1.92E-2 | 3.55E-1 | -7.79E-1 | 24.77% |
| Acronyms | GWP-fossil = Global Warming Potential fossil fuels; GWP-biogenic = Global Warming Potential biogenic; GWP-luluc = Global Warming Potential land use and land use change; ODP = Depletion potential of the stratospheric ozone layer; AP = Acidification potential, Accumulated Exceedance; EP-freshwater = Eutrophication potential, fraction of nutrients reaching freshwater end compartment; EP-marine = Eutrophication potential, fraction of nutrients reaching marine end compartment; EP-terrestrial = Eutrophication potential, Accumulated Exceedance; POCP = Formation potential of tropospheric ozone; ADP-minerals&metals = Abiotic depletion potential for non-fossil resources; ADP-fossil = Abiotic depletion for fossil resources potential; WDP = Water (user) deprivation potential, deprivation-weighted water consumption | |||||||||||||||||
| General disclaimer | The results of the end-of-life stage (modules C1-C4) should be considered when using the results of the product stage (modules A1-A3/A1-A5 for services). | |||||||||||||||||
| Disclaimer 1 | The results of this environmental impact indicator shall be used with care as the uncertainties of these results are high or as there is limited experience with the indicator | |||||||||||||||||
| Disclaimer 2 | The maximum variation in results between the included products for modules A-C. | |||||||||||||||||
Additional mandatory environmental performance indicators
| Impact category | Indicator | Unit | A1-A3 | A4 | A5 | B1 | B2 | B3 | B4 | B5 | B6 | B7 | C1 | C2 | C3 | C4 | D |
|---|---|---|---|---|---|---|---|---|---|---|---|---|---|---|---|---|---|
| Climate change - GWP-GHG | GWP-GHG1 | kg CO2 eq. | 1.26E+1 | 2.54E+0 | 6.56E-2 | 0.00E+0 | 4.88E+0 | 0.00E+0 | 0.00E+0 | 0.00E+0 | 0.00E+0 | 0.00E+0 | 0.00E+0 | 4.52E-1 | 3.32E-1 | 2.61E-1 | -5.36E+0 |
| Acronyms | GWP-GHG = Global warming potential greenhouse gas. | ||||||||||||||||
| General disclaimer | The results of the end-of-life stage (modules C1-C4) should be considered when using the results of the product stage (modules A1-A3/A1-A5 for services). | ||||||||||||||||
| Disclaimer 1 | The GWP-GHG indicator is termed GWP-IOBC/GHG in the ILCD+EPD+ data format. The indicator accounts for all greenhouse gases except biogenic carbon dioxide uptake and emissions and biogenic carbon stored in the product. As such, the indicator is identical to GWP-total except that the CF for biogenic CO2 is set to zero. | ||||||||||||||||
Additional voluntary environmental performance indicators according to EN 15804
| Impact category | Indicator | Unit | A1-A3 | A4 | A5 | B1 | B2 | B3 | B4 | B5 | B6 | B7 | C1 | C2 | C3 | C4 | D |
|---|---|---|---|---|---|---|---|---|---|---|---|---|---|---|---|---|---|
| Particulate matter emissions | PM | Disease incidence | 1.70E-6 | 1.04E-7 | 1.55E-9 | 0.00E+0 | 4.23E-7 | 0.00E+0 | 0.00E+0 | 0.00E+0 | 0.00E+0 | 0.00E+0 | 0.00E+0 | 3.60E-8 | 1.23E-8 | 2.30E-8 | -2.49E-7 |
| Ionizing radiation - human health | IRP1 | kBq U235 eq. | 6.62E-1 | 1.69E-2 | 2.39E-4 | 0.00E+0 | 2.11E-1 | 0.00E+0 | 0.00E+0 | 0.00E+0 | 0.00E+0 | 0.00E+0 | 0.00E+0 | 5.06E-3 | 3.89E-3 | 3.09E-3 | -7.55E-1 |
| Eco-toxicity - freshwater | ETP-fw2 | CTUe | 7.20E+1 | 3.17E+0 | 3.56E+0 | 0.00E+0 | 8.24E+1 | 0.00E+0 | 0.00E+0 | 0.00E+0 | 0.00E+0 | 0.00E+0 | 0.00E+0 | 1.15E+0 | 7.73E-1 | 4.09E+0 | -1.42E+1 |
| Human toxicity - cancer effects | HTP-c2 | CTUh | 5.81E-8 | 5.12E-10 | 8.21E-12 | 0.00E+0 | 5.76E-9 | 0.00E+0 | 0.00E+0 | 0.00E+0 | 0.00E+0 | 0.00E+0 | 0.00E+0 | 7.59E-11 | 4.91E-11 | 2.20E-8 | -8.83E-10 |
| Human toxicity - non-cancer effects | HTP-nc2 | CTUh | 1.41E-7 | 1.08E-8 | 6.89E-10 | 0.00E+0 | 1.18E-7 | 0.00E+0 | 0.00E+0 | 0.00E+0 | 0.00E+0 | 0.00E+0 | 0.00E+0 | 3.89E-9 | 1.61E-9 | 1.62E-8 | -5.09E-8 |
| Land-use related impacts/soil quality | SQP2 | Dimensionless | 1.57E+3 | 6.50E+0 | 2.28E-1 | 0.00E+0 | 1.69E+2 | 0.00E+0 | 0.00E+0 | 0.00E+0 | 0.00E+0 | 0.00E+0 | 0.00E+0 | 3.70E+0 | 1.10E+0 | 2.18E+0 | -1.26E+1 |
| Acronyms | PM = Potential incidence of disease due to particulate matter emissions; IRP = Potential human exposure efficiency relative to U235; ETP-fw = Potential comparative toxic unit for ecosystems; HTP-c = Potential comparative toxic unit for humans; HTP-nc = Potential comparative toxic unit for humans; SQP = Potential soil quality index. | ||||||||||||||||
| General disclaimer | The results of the end-of-life stage (modules C1-C4) should be considered when using the results of the product stage (modules A1-A3/A1-A5 for services). | ||||||||||||||||
| Disclaimer 1 | This impact category deals mainly with the eventual impact of low dose ionizing radiation on human health of the nuclear fuel cycle. It does not consider effects due to possible nuclear accidents, occupational exposure nor due to radioactive waste disposal in underground facilities. Potential ionizing radiation from the soil, from radon and from some construction materials is also not measured by this indicator. | ||||||||||||||||
| Disclaimer 2 | The results of this environmental impact indicator shall be used with care as the uncertainties of these results are high or as there is limited experience with the indicator. | ||||||||||||||||
Resource use indicators according to EN 15804
| Indicator | Unit | A1-A3 | A4 | A5 | B1 | B2 | B3 | B4 | B5 | B6 | B7 | C1 | C2 | C3 | C4 | D |
|---|---|---|---|---|---|---|---|---|---|---|---|---|---|---|---|---|
| PERE | MJ, net calorific value | 1.71E+2 | 2.97E-1 | 4.08E-3 | 0.00E+0 | 9.51E+1 | 0.00E+0 | 0.00E+0 | 0.00E+0 | 0.00E+0 | 0.00E+0 | 0.00E+0 | 8.76E-2 | 4.82E-2 | 5.39E-2 | -1.14E+1 |
| PERM | MJ, net calorific value | 1.70E+2 | 0.00E+0 | 0.00E+0 | 0.00E+0 | 0.00E+0 | 0.00E+0 | 0.00E+0 | 0.00E+0 | 0.00E+0 | 0.00E+0 | 0.00E+0 | 0.00E+0 | 0.00E+0 | 0.00E+0 | 0.00E+0 |
| PERT | MJ, net calorific value | 3.41E+2 | 2.97E-1 | 4.08E-3 | 0.00E+0 | 9.51E+1 | 0.00E+0 | 0.00E+0 | 0.00E+0 | 0.00E+0 | 0.00E+0 | 0.00E+0 | 8.76E-2 | 4.82E-2 | 5.39E-2 | -1.14E+1 |
| PENRE | MJ, net calorific value | 5.77E+1 | 2.08E+0 | 3.24E-2 | 0.00E+0 | 1.70E+1 | 0.00E+0 | 0.00E+0 | 0.00E+0 | 0.00E+0 | 0.00E+0 | 0.00E+0 | 7.98E-1 | 2.64E-1 | 3.93E-1 | -4.84E+1 |
| PENRM | MJ, net calorific value | 1.74E+1 | 0.00E+0 | 0.00E+0 | 0.00E+0 | 0.00E+0 | 0.00E+0 | 0.00E+0 | 0.00E+0 | 0.00E+0 | 0.00E+0 | 0.00E+0 | 0.00E+0 | 0.00E+0 | 0.00E+0 | 0.00E+0 |
| PENRT | MJ, net calorific value | 7.51E+1 | 2.08E+0 | 3.24E-2 | 0.00E+0 | 1.70E+1 | 0.00E+0 | 0.00E+0 | 0.00E+0 | 0.00E+0 | 0.00E+0 | 0.00E+0 | 7.98E-1 | 2.64E-1 | 3.93E-1 | -4.84E+1 |
| SM | kg | 0.00E+0 | 0.00E+0 | 0.00E+0 | 0.00E+0 | 0.00E+0 | 0.00E+0 | 0.00E+0 | 0.00E+0 | 0.00E+0 | 0.00E+0 | 0.00E+0 | 0.00E+0 | 0.00E+0 | 0.00E+0 | 0.00E+0 |
| RSF | MJ, net calorific value | 0.00E+0 | 0.00E+0 | 0.00E+0 | 0.00E+0 | 0.00E+0 | 0.00E+0 | 0.00E+0 | 0.00E+0 | 0.00E+0 | 0.00E+0 | 0.00E+0 | 0.00E+0 | 0.00E+0 | 0.00E+0 | 0.00E+0 |
| NRSF | MJ, net calorific value | 0.00E+0 | 0.00E+0 | 0.00E+0 | 0.00E+0 | 0.00E+0 | 0.00E+0 | 0.00E+0 | 0.00E+0 | 0.00E+0 | 0.00E+0 | 0.00E+0 | 0.00E+0 | 0.00E+0 | 0.00E+0 | 0.00E+0 |
| FW | m3 | 2.48E-1 | 2.85E-3 | -6.29E-4 | 0.00E+0 | 2.04E-1 | 0.00E+0 | 0.00E+0 | 0.00E+0 | 0.00E+0 | 0.00E+0 | 0.00E+0 | 8.74E-4 | 5.73E-4 | -7.81E-3 | -3.22E-2 |
| Acronyms | PERE = Use of renewable primary energy excluding renewable primary energy resources used as raw materials; PERM = Use of renewable primary energy resources used as raw materials; PERT = Total use of renewable primary energy resources; PENRE = Use of non-renewable primary energy excluding non-renewable primary energy resources used as raw materials; PENRM = Use of non-renewable primary energy resources used as raw materials; PENRT = Total use of non-renewable primary energy re-sources; SM = Use of secondary material; RSF = Use of renewable secondary fuels; NRSF = Use of non-renewable secondary fuels; FW = Use of net fresh water. | |||||||||||||||
| General disclaimer | The results of the end-of-life stage (modules C1-C4) should be considered when using the results of the product stage (modules A1-A3/A1-A5 for services). | |||||||||||||||
Waste indicators according to EN 15804
| Indicator | Unit | A1-A3 | A4 | A5 | B1 | B2 | B3 | B4 | B5 | B6 | B7 | C1 | C2 | C3 | C4 | D |
|---|---|---|---|---|---|---|---|---|---|---|---|---|---|---|---|---|
| HWD | kg | 8.70E-3 | 1.79E-4 | 1.78E-6 | 0.00E+0 | 3.13E-4 | 0.00E+0 | 0.00E+0 | 0.00E+0 | 0.00E+0 | 0.00E+0 | 0.00E+0 | 4.26E-5 | 1.46E-4 | 6.05E-5 | -2.20E-4 |
| NHWD | kg | 2.18E+0 | 3.95E-1 | 2.00E-1 | 0.00E+0 | 2.18E-1 | 0.00E+0 | 0.00E+0 | 0.00E+0 | 0.00E+0 | 0.00E+0 | 0.00E+0 | 2.92E-1 | 3.35E-3 | 2.68E+0 | -2.24E-1 |
| RWD | kg | 1.61E-4 | 4.12E-6 | 5.85E-8 | 0.00E+0 | 5.19E-5 | 0.00E+0 | 0.00E+0 | 0.00E+0 | 0.00E+0 | 0.00E+0 | 0.00E+0 | 1.24E-6 | 9.44E-7 | 7.59E-7 | -1.84E-4 |
| Acronyms | HWD = Hazardous waste disposed; NHWD = Non-hazardous waste disposed; RWD = Radioactive waste disposed. | |||||||||||||||
| General disclaimer | The results of the end-of-life stage (modules C1-C4) should be considered when using the results of the product stage (modules A1-A3/A1-A5 for services). | |||||||||||||||
Output flow indicators according to EN 15804
| Indicator | Unit | A1-A3 | A4 | A5 | B1 | B2 | B3 | B4 | B5 | B6 | B7 | C1 | C2 | C3 | C4 | D |
|---|---|---|---|---|---|---|---|---|---|---|---|---|---|---|---|---|
| CRU | kg | 0.00E+0 | 0.00E+0 | 0.00E+0 | 0.00E+0 | 0.00E+0 | 0.00E+0 | 0.00E+0 | 0.00E+0 | 0.00E+0 | 0.00E+0 | 0.00E+0 | 0.00E+0 | 0.00E+0 | 0.00E+0 | 0.00E+0 |
| MFR | kg | 0.00E+0 | 0.00E+0 | 4.89E-1 | 0.00E+0 | 0.00E+0 | 0.00E+0 | 0.00E+0 | 0.00E+0 | 0.00E+0 | 0.00E+0 | 0.00E+0 | 0.00E+0 | 0.00E+0 | 0.00E+0 | 0.00E+0 |
| MER | kg | 0.00E+0 | 0.00E+0 | 0.00E+0 | 0.00E+0 | 0.00E+0 | 0.00E+0 | 0.00E+0 | 0.00E+0 | 0.00E+0 | 0.00E+0 | 0.00E+0 | 0.00E+0 | 0.00E+0 | 7.78E+0 | 0.00E+0 |
| EEE | MJ, net calorific value | 0.00E+0 | 0.00E+0 | 0.00E+0 | 0.00E+0 | 0.00E+0 | 0.00E+0 | 0.00E+0 | 0.00E+0 | 0.00E+0 | 0.00E+0 | 0.00E+0 | 0.00E+0 | 0.00E+0 | 0.00E+0 | 0.00E+0 |
| EET | MJ, net calorific value | 0.00E+0 | 0.00E+0 | 0.00E+0 | 0.00E+0 | 0.00E+0 | 0.00E+0 | 0.00E+0 | 0.00E+0 | 0.00E+0 | 0.00E+0 | 0.00E+0 | 0.00E+0 | 0.00E+0 | 0.00E+0 | 0.00E+0 |
| Acronyms | CRU = Components for re-use; MFR = Materials for recycling; MER = Materials for energy recovery; EEE = Exported electrical energy; EET = Exported thermal energy. | |||||||||||||||
| General disclaimer | The results of the end-of-life stage (modules C1-C4) should be considered when using the results of the product stage (modules A1-A3/A1-A5 for services). | |||||||||||||||
Results for additional scenarios for modules A4-C4
| Additional scenario | 100% recycling end-of-life scenario |
|---|---|
| Description of the scenario/method | Only end-of-life scenario and results are different from the default scenario |
| Impact category | Indicator | Unit | A1-A3 | A4 | A5 | B1 | B2 | B3 | B4 | B5 | B6 | B7 | C1 | C2 | C3 | C4 | D |
|---|---|---|---|---|---|---|---|---|---|---|---|---|---|---|---|---|---|
| Climate change - total | GWP-total | kg CO2 eq. | -7.52E+0 | 2.54E+0 | 8.62E-1 | 0.00E+0 | 4.89E+0 | 0.00E+0 | 0.00E+0 | 0.00E+0 | 0.00E+0 | 0.00E+0 | 0.00E+0 | 4.52E-1 | 3.32E-1 | 0.00E+0 | -8.33E+0 |
| Climate change - fossil | GWP-fossil | kg CO2 eq. | 1.26E+1 | 2.54E+0 | 6.56E-2 | 0.00E+0 | 2.68E+0 | 0.00E+0 | 0.00E+0 | 0.00E+0 | 0.00E+0 | 0.00E+0 | 0.00E+0 | 4.51E-1 | 3.31E-1 | 0.00E+0 | -8.28E+0 |
| Climate change - biogenic | GWP-biogenic | kg CO2 eq. | -2.01E+1 | 4.33E-4 | 7.96E-1 | 0.00E+0 | 1.39E-2 | 0.00E+0 | 0.00E+0 | 0.00E+0 | 0.00E+0 | 0.00E+0 | 0.00E+0 | 1.03E-4 | 8.72E-5 | 0.00E+0 | -2.02E-2 |
| Climate change - land use and land-use change | GWP-luluc | kg CO2 eq. | 2.91E-2 | 1.32E-3 | 8.57E-6 | 0.00E+0 | 2.20E+0 | 0.00E+0 | 0.00E+0 | 0.00E+0 | 0.00E+0 | 0.00E+0 | 0.00E+0 | 2.05E-4 | 8.26E-5 | 0.00E+0 | -2.53E-2 |
| Ozone depletion | ODP | kg CFC-11 eq. | 1.52E-7 | 3.56E-8 | 2.61E-10 | 0.00E+0 | 4.78E-8 | 0.00E+0 | 0.00E+0 | 0.00E+0 | 0.00E+0 | 0.00E+0 | 0.00E+0 | 6.15E-9 | 1.99E-8 | 0.00E+0 | -7.34E-8 |
| Acidification | AP | mol H+ eq. | 8.35E-2 | 6.00E-2 | 9.46E-5 | 0.00E+0 | 2.74E-2 | 0.00E+0 | 0.00E+0 | 0.00E+0 | 0.00E+0 | 0.00E+0 | 0.00E+0 | 1.91E-3 | 1.32E-3 | 0.00E+0 | -6.49E-2 |
| Eutrophication aquatic freshwater | EP-freshwater | kg P eq. | 3.91E-3 | 1.33E-4 | 2.00E-6 | 0.00E+0 | 1.19E-3 | 0.00E+0 | 0.00E+0 | 0.00E+0 | 0.00E+0 | 0.00E+0 | 0.00E+0 | 4.93E-5 | 1.67E-5 | 0.00E+0 | -2.98E-3 |
| Eutrophication aquatic marine | EP-marine | kg N eq. | 2.59E-2 | 1.52E-2 | 3.17E-4 | 0.00E+0 | 2.23E-2 | 0.00E+0 | 0.00E+0 | 0.00E+0 | 0.00E+0 | 0.00E+0 | 0.00E+0 | 6.82E-4 | 1.84E-4 | 0.00E+0 | -2.09E-2 |
| Eutrophication terrestrial | EP-terrestrial | mol N eq. | 2.83E-1 | 1.69E-1 | 3.52E-4 | 0.00E+0 | 8.86E-2 | 0.00E+0 | 0.00E+0 | 0.00E+0 | 0.00E+0 | 0.00E+0 | 0.00E+0 | 7.43E-3 | 1.95E-3 | 0.00E+0 | -2.29E-1 |
| Photochemical ozone formation | POCP | kg NMVOC eq. | 8.90E-2 | 4.65E-2 | 1.54E-4 | 0.00E+0 | 1.42E-2 | 0.00E+0 | 0.00E+0 | 0.00E+0 | 0.00E+0 | 0.00E+0 | 0.00E+0 | 2.59E-3 | 2.88E-3 | 0.00E+0 | -6.71E-2 |
| Depletion of abiotic resources - minerals and metals | ADP-minerals&metals | kg Sb eq. | 5.83E-5 | 3.88E-6 | 5.30E-8 | 0.00E+0 | 2.85E-5 | 0.00E+0 | 0.00E+0 | 0.00E+0 | 0.00E+0 | 0.00E+0 | 0.00E+0 | 1.49E-6 | 2.03E-7 | 0.00E+0 | -3.02E-5 |
| Depletion of abiotic resources - fossil fuels | ADP-fossil | MJ, net calorific value | 1.87E+2 | 3.21E+1 | 2.54E-1 | 0.00E+0 | 3.08E+1 | 0.00E+0 | 0.00E+0 | 0.00E+0 | 0.00E+0 | 0.00E+0 | 0.00E+0 | 6.29E+0 | 2.10E+1 | 0.00E+0 | -1.15E+2 |
| Water use | WDP | m3 world eq. deprived | 1.01E+1 | 9.20E-2 | 2.81E-2 | 0.00E+0 | 4.62E+0 | 0.00E+0 | 0.00E+0 | 0.00E+0 | 0.00E+0 | 0.00E+0 | 0.00E+0 | 2.91E-2 | 1.92E-2 | 0.00E+0 | -8.84E+0 |
| Acronyms | GWP-GHG = Global warming potential greenhouse gas. | ||||||||||||||||
| Disclaimers | |||||||||||||||||
| General disclaimer | The results of the end-of-life stage (modules C1-C4) should be considered when using the results of the product stage (modules A1-A3/A1-A5 for services). | ||||||||||||||||
Results for additional scenarios for modules A4-C4
| Additional scenario | 100% incineration end-of-life scenario |
|---|---|
| Description of the scenario/method | Only end-of-life scenario and results are different from the default scenario |
| Impact category | Indicator | Unit | A1-A3 | A4 | A5 | B1 | B2 | B3 | B4 | B5 | B6 | B7 | C1 | C2 | C3 | C4 | D |
|---|---|---|---|---|---|---|---|---|---|---|---|---|---|---|---|---|---|
| Climate change - total | GWP-total | kg CO2 eq. | -7.52E+0 | 2.54E+0 | 8.62E-1 | 0.00E+0 | 4.89E+0 | 0.00E+0 | 0.00E+0 | 0.00E+0 | 0.00E+0 | 0.00E+0 | 0.00E+0 | 4.52E-1 | 3.32E-1 | 1.97E+1 | -7.16E+0 |
| Climate change - fossil | GWP-fossil | kg CO2 eq. | 1.26E+1 | 2.54E+0 | 6.56E-2 | 0.00E+0 | 2.68E+0 | 0.00E+0 | 0.00E+0 | 0.00E+0 | 0.00E+0 | 0.00E+0 | 0.00E+0 | 4.51E-1 | 3.31E-1 | 1.63E-1 | -7.14E+0 |
| Climate change - biogenic | GWP-biogenic | kg CO2 eq. | -2.01E+1 | 4.33E-4 | 7.96E-1 | 0.00E+0 | 1.39E-2 | 0.00E+0 | 0.00E+0 | 0.00E+0 | 0.00E+0 | 0.00E+0 | 0.00E+0 | 1.03E-4 | 8.72E-5 | 1.95E+1 | -1.17E-2 |
| Climate change - land use and land-use change | GWP-luluc | kg CO2 eq. | 2.91E-2 | 1.32E-3 | 8.57E-6 | 0.00E+0 | 2.20E+0 | 0.00E+0 | 0.00E+0 | 0.00E+0 | 0.00E+0 | 0.00E+0 | 0.00E+0 | 2.05E-4 | 8.26E-5 | 4.69E-5 | -1.52E-2 |
| Ozone depletion | ODP | kg CFC-11 eq. | 1.52E-7 | 3.56E-8 | 2.61E-10 | 0.00E+0 | 4.78E-8 | 0.00E+0 | 0.00E+0 | 0.00E+0 | 0.00E+0 | 0.00E+0 | 0.00E+0 | 6.15E-9 | 1.99E-8 | 1.85E-9 | -5.21E-8 |
| Acidification | AP | mol H+ eq. | 8.35E-2 | 6.00E-2 | 9.46E-5 | 0.00E+0 | 2.74E-2 | 0.00E+0 | 0.00E+0 | 0.00E+0 | 0.00E+0 | 0.00E+0 | 0.00E+0 | 1.91E-3 | 1.32E-3 | 1.70E-3 | -3.79E-2 |
| Eutrophication aquatic freshwater | EP-freshwater | kg P eq. | 3.91E-3 | 1.33E-4 | 2.00E-6 | 0.00E+0 | 1.19E-3 | 0.00E+0 | 0.00E+0 | 0.00E+0 | 0.00E+0 | 0.00E+0 | 0.00E+0 | 4.93E-5 | 1.67E-5 | 7.34E-5 | -3.62E-3 |
| Eutrophication aquatic marine | EP-marine | kg N eq. | 2.59E-2 | 1.52E-2 | 3.17E-4 | 0.00E+0 | 2.23E-2 | 0.00E+0 | 0.00E+0 | 0.00E+0 | 0.00E+0 | 0.00E+0 | 0.00E+0 | 6.82E-4 | 1.84E-4 | 8.92E-4 | -7.28E-3 |
| Eutrophication terrestrial | EP-terrestrial | mol N eq. | 2.83E-1 | 1.69E-1 | 3.52E-4 | 0.00E+0 | 8.86E-2 | 0.00E+0 | 0.00E+0 | 0.00E+0 | 0.00E+0 | 0.00E+0 | 0.00E+0 | 7.43E-3 | 1.95E-3 | 8.57E-3 | -7.33E-2 |
| Photochemical ozone formation | POCP | kg NMVOC eq. | 8.90E-2 | 4.65E-2 | 1.54E-4 | 0.00E+0 | 1.42E-2 | 0.00E+0 | 0.00E+0 | 0.00E+0 | 0.00E+0 | 0.00E+0 | 0.00E+0 | 2.59E-3 | 2.88E-3 | 2.16E-3 | -2.18E-2 |
| Depletion of abiotic resources - minerals and metals | ADP-minerals&metals | kg Sb eq. | 5.83E-5 | 3.88E-6 | 5.30E-8 | 0.00E+0 | 2.85E-5 | 0.00E+0 | 0.00E+0 | 0.00E+0 | 0.00E+0 | 0.00E+0 | 0.00E+0 | 1.49E-6 | 2.03E-7 | 2.94E-7 | -4.35E-5 |
| Depletion of abiotic resources - fossil fuels | ADP-fossil | MJ, net calorific value | 1.87E+2 | 3.21E+1 | 2.54E-1 | 0.00E+0 | 3.08E+1 | 0.00E+0 | 0.00E+0 | 0.00E+0 | 0.00E+0 | 0.00E+0 | 0.00E+0 | 6.29E+0 | 2.10E+1 | 1.46E+0 | -9.60E+1 |
| Water use | WDP | m3 world eq. deprived | 1.01E+1 | 9.20E-2 | 2.81E-2 | 0.00E+0 | 4.62E+0 | 0.00E+0 | 0.00E+0 | 0.00E+0 | 0.00E+0 | 0.00E+0 | 0.00E+0 | 2.91E-2 | 1.92E-2 | 6.82E-2 | -1.04E+0 |
| Acronyms | GWP-GHG = Global warming potential greenhouse gas. | ||||||||||||||||
| Disclaimers | |||||||||||||||||
| General disclaimer | The results of the end-of-life stage (modules C1-C4) should be considered when using the results of the product stage (modules A1-A3/A1-A5 for services). | ||||||||||||||||
Results for additional scenarios for modules A4-C4
| Additional scenario | 100% landfill end-of-life scenario |
|---|---|
| Description of the scenario/method | Only end-of-life scenario and results are different from the default scenario |
| Impact category | Indicator | Unit | A1-A3 | A4 | A5 | B1 | B2 | B3 | B4 | B5 | B6 | B7 | C1 | C2 | C3 | C4 | D |
|---|---|---|---|---|---|---|---|---|---|---|---|---|---|---|---|---|---|
| Climate change - total | GWP-total | kg CO2 eq. | -7.52E+0 | 2.54E+0 | 8.62E-1 | 0.00E+0 | 4.89E+0 | 0.00E+0 | 0.00E+0 | 0.00E+0 | 0.00E+0 | 0.00E+0 | 0.00E+0 | 4.52E-1 | 0.00E+0 | 8.03E-1 | 0.00E+0 |
| Climate change - fossil | GWP-fossil | kg CO2 eq. | 1.26E+1 | 2.54E+0 | 6.56E-2 | 0.00E+0 | 2.68E+0 | 0.00E+0 | 0.00E+0 | 0.00E+0 | 0.00E+0 | 0.00E+0 | 0.00E+0 | 4.51E-1 | 0.00E+0 | 2.29E-1 | 0.00E+0 |
| Climate change - biogenic | GWP-biogenic | kg CO2 eq. | -2.01E+1 | 4.33E-4 | 7.96E-1 | 0.00E+0 | 1.39E-2 | 0.00E+0 | 0.00E+0 | 0.00E+0 | 0.00E+0 | 0.00E+0 | 0.00E+0 | 1.03E-4 | 0.00E+0 | 2.01E+1 | 0.00E+0 |
| Climate change - land use and land-use change | GWP-luluc | kg CO2 eq. | 2.91E-2 | 1.32E-3 | 8.57E-6 | 0.00E+0 | 2.20E+0 | 0.00E+0 | 0.00E+0 | 0.00E+0 | 0.00E+0 | 0.00E+0 | 0.00E+0 | 2.05E-4 | 0.00E+0 | 1.02E-4 | 0.00E+0 |
| Ozone depletion | ODP | kg CFC-11 eq. | 1.52E-7 | 3.56E-8 | 2.61E-10 | 0.00E+0 | 4.78E-8 | 0.00E+0 | 0.00E+0 | 0.00E+0 | 0.00E+0 | 0.00E+0 | 0.00E+0 | 6.15E-9 | 0.00E+0 | 1.10E-8 | 0.00E+0 |
| Acidification | AP | mol H+ eq. | 8.35E-2 | 6.00E-2 | 9.46E-5 | 0.00E+0 | 2.74E-2 | 0.00E+0 | 0.00E+0 | 0.00E+0 | 0.00E+0 | 0.00E+0 | 0.00E+0 | 1.91E-3 | 0.00E+0 | 1.27E-3 | 0.00E+0 |
| Eutrophication aquatic freshwater | EP-freshwater | kg P eq. | 3.91E-3 | 1.33E-4 | 2.00E-6 | 0.00E+0 | 1.19E-3 | 0.00E+0 | 0.00E+0 | 0.00E+0 | 0.00E+0 | 0.00E+0 | 0.00E+0 | 4.93E-5 | 0.00E+0 | 9.57E-5 | 0.00E+0 |
| Eutrophication aquatic marine | EP-marine | kg N eq. | 2.59E-2 | 1.52E-2 | 3.17E-4 | 0.00E+0 | 2.23E-2 | 0.00E+0 | 0.00E+0 | 0.00E+0 | 0.00E+0 | 0.00E+0 | 0.00E+0 | 6.82E-4 | 0.00E+0 | 3.75E-3 | 0.00E+0 |
| Eutrophication terrestrial | EP-terrestrial | mol N eq. | 2.83E-1 | 1.69E-1 | 3.52E-4 | 0.00E+0 | 8.86E-2 | 0.00E+0 | 0.00E+0 | 0.00E+0 | 0.00E+0 | 0.00E+0 | 0.00E+0 | 7.43E-3 | 0.00E+0 | 4.12E-3 | 0.00E+0 |
| Photochemical ozone formation | POCP | kg NMVOC eq. | 8.90E-2 | 4.65E-2 | 1.54E-4 | 0.00E+0 | 1.42E-2 | 0.00E+0 | 0.00E+0 | 0.00E+0 | 0.00E+0 | 0.00E+0 | 0.00E+0 | 2.59E-3 | 0.00E+0 | 2.38E-3 | 0.00E+0 |
| Depletion of abiotic resources - minerals and metals | ADP-minerals&metals | kg Sb eq. | 5.83E-5 | 3.88E-6 | 5.30E-8 | 0.00E+0 | 2.85E-5 | 0.00E+0 | 0.00E+0 | 0.00E+0 | 0.00E+0 | 0.00E+0 | 0.00E+0 | 1.49E-6 | 0.00E+0 | 2.93E-7 | 0.00E+0 |
| Depletion of abiotic resources - fossil fuels | ADP-fossil | MJ, net calorific value | 1.87E+2 | 3.21E+1 | 2.54E-1 | 0.00E+0 | 3.08E+1 | 0.00E+0 | 0.00E+0 | 0.00E+0 | 0.00E+0 | 0.00E+0 | 0.00E+0 | 6.29E+0 | 0.00E+0 | 9.57E+0 | 0.00E+0 |
| Water use | WDP | m3 world eq. deprived | 1.01E+1 | 9.20E-2 | 2.81E-2 | 0.00E+0 | 4.62E+0 | 0.00E+0 | 0.00E+0 | 0.00E+0 | 0.00E+0 | 0.00E+0 | 0.00E+0 | 2.91E-2 | 0.00E+0 | 1.64E+0 | 0.00E+0 |
| Acronyms | GWP-GHG = Global warming potential greenhouse gas. | ||||||||||||||||
| Disclaimers | |||||||||||||||||
| General disclaimer | The results of the end-of-life stage (modules C1-C4) should be considered when using the results of the product stage (modules A1-A3/A1-A5 for services). | ||||||||||||||||
Abbreviations
Not applicable
References
- General Programme Instructions of International EPD System. Version 5.0.1
- PCR 2019:14. Construction products.Version 2.0.1
- C-PCR-006 Wood and wood-based products for use in construction (EN 16485:2014).Version 1.0.0
- ISO 14025:2006 Environmental labels and declaration –Type III environmental declarations –Principles and procedures
- ISO 14040:2006 Environmental management - Life cycle assessment - Principles and framework
- ISO 14044:2006 Environmental management - Life cycle assessment - Requirements and guidelines
- China Statistical Yearbook, 2022. National Bureau of Statistics of China